Color line 1
 
Background 1
KERA Banner 1
 
Color line 4
120Vac, 208-250Vac or 12/24Vac/dc, 50/60Hz  ( specify voltage when ordering )

1F to 99F ( 1C to 55C ) Other ranges upon request.
0F to 98F ( 0C to 54C ) Other ranges upon request.
-40F to +255F (-40C to +124C) standard or depending upon the temp. probe ordered
(other  temperature ranges AVAILABLE upon request )
+/- 1F (0.5C) Celsius or Fahrenheit (selectable)

Typical control example:
For Heating: LOAD ON when Temperature Difference Lower than "MIN" diff.  preset
        LOAD OFF when Temperature Difference higher than "MAX" diff.  preset
For Cooling:  LOAD ON when Temperature Difference Higher than "MAX" diff.  preset
        LOAD OFF when Temperature Difference Lower than "MIN" diff.  preset
( Other operating modes upon request )
2 x 3 digits, 7 segment, Super Bright LED ( 0.56"  LED display digits in various colors )
+ POWER ON and LOAD ON indication
Current Temperature on both probes and ON Diff. and OFF Diff.  indication, diagnostics and relays status
SPST relay, 30 Amp, 250Vac (or custom)
SPST relay, 30 Amp, 250Vac (or custom)
OPTIONAL, SPST relay, 10 Amp, 250Vac (or custom)
OPTIONAL, SPST relay, 10 Amp, 250Vac (or custom)
OPTIONAL, piezo, 85dB internal

External PROBES up to 500 feet ( 150m ) away from controller  ( any type wire )
User programmable high and low temp. limits
Automatic with error display message and protection
APPLICATIONS:

SOLAR HEATING control
SOLAR COOLING control
VENTILATION control
HUMIDITY control
Air Conditioning
HEATERS and CHILLERS
Other media Temperature
Heat /Cool process control
Specifications:

Supply:

"MAX" Differential range:
"MIN" Differential range:
Temp. control range:

Temp. Accuracy/units:

Selectable control modes:





Display:

Display Data:

Load output 1:
Load output 2:
Load output 3:
Load output 4:
Alarm buzzer:

Temp. sensor wiring:
High / Low Temp. protection:
Error detection:
series   DSD-4PB  Digital  DIFFERENTIAL  THERMOSTAT
With 2 or 3 external temperature sensors.
With USER PROGRAMMABLE sequence of operation
Output load up to 60 Amp / 250Vac with 2, 3 or 4 relays on-board


with 8 push-button controls :

1.  Thermostat ON/OFF
2.  "STEP" for fast acess to Differential Presets
3.  "MENU" to scroll through and modify all settings
4.  AUX 1, 2 and 3 for optional manual control of the relays

DSD4 Switchgear Humidity Control
DSD4 Home Attic Ventilation
Solar Split Pressurized system electric
Solar Split Drain Back system
Solar Split Pressurized system with gas
Solar Simple Split Pressurized system
Solar Split Pressurized system with booster
Click here to download:

WIRING EXAMPLES
USER INSTRUCTIONS
DIMENSIONS:

Face:  Metal plate with Lexan decal.
Body: ( W x H x D )
5-3/8" x 2.75" x 2"
136mm x 70mm x 51mm
DESCRIPTION:
Electronic, digital differential temperature controller designed for Solar Heating, Cooling, A/C, Ventilation, Humidity Control etc...
The  "MIN" and "MAX" Temperature  Difference, and limits can be programmed by the user via the push-buttons on the face.
The thermostat will control the output high power relays ( 1, 2, 3 or 4 relays on board ) that can be wired to a heater, fan, pump, A/C or other load.
The output relays contacts are isolated for wiring to any low or high voltage loads..

The two digital displays show both probes temperature readings as well as the Differential presets, limits and relays status.

Features:
Standard operating range from -40F ( -40C ) to +255F (+124C )  . Other ranges available upon request.
The Min. and Max. differential presets may be adjusted at any time within 0 to 99F ( 0 to 55C ) range.
High and Low temperature limits are fully user adjustable.
Overheat and Freeze protection temperature limits are fully user adjustable and may activate additional relays.
The temperature probes may be wired up to 500 ft ( 150m )  away from the controller with any ordinary 2-conductor cable.
Quiet, switching of high power loads.

Models available for 120Vac, 208-250Vac, 12V or 24V AC/DC, 50/60Hz.
INSTALLATION in Box or Wall ( Panel  ):

Designed to fit in a 3-Gang
electrical box or in a panel.
Face plate will sit flush with the wall.
Color line 3
SELECTION of standard Temperature Probes :
Differential thermostat wiring 3
TYPICAL WIRING EXAMPLES  ( click on images for more )
Differential thermostat wiring 2
Differential thermostat wiring 4
KERA Technologies Inc.    Toll Free:  1-866-829-4253
Color line 5
Temperature Sensor probes
NA7100KB4100BLK


NA7100KB4100CHR


NA7100KB4100RDT



NA7100KB4100SQT


NA7100KB4100DPD


NA7100KB4100SHD



PT1000TC38550MM




NA7100KB4100PIPTR
Temperature sensor probe plates
OPTIONAL Plastic or Metal (SS)
Sensor Probe Plate
(model PPP4 or PPS4 ).
Temperature sensor probe guard
OPTIONAL:
Sensor Probe Guard
model PG5 (black or grey ) .
Color line 6
Toll Free:  1- 866- 829- 4253
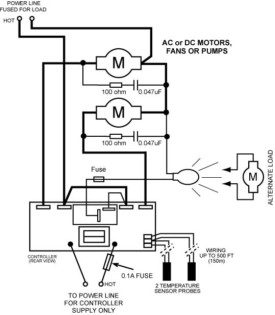
For 2 AC / DC Motors, Pumps, Fans
or other loads up to 2 x 30 Amp max.
With contactor for Very High load Power
Simple wiring for loads
up to 30 Amp max.
Application Examples
For Heating or Cooling, Attic / Roof Ventilation and Humidity
Control (with programmable High and Low temp Limits )
For Heating, Ventilation and Humidity Control
in Switchgear (with programmable High and Low temp Limits )
For Cooling or Ventilation
(with programmable High and Low temp Limits )
Application examples for
Solar Heating Control

with programmable settings and sequence for:
Low Temperature Limit
High Temperature Limit
Overheat Protection
Low Temperature Protection
Freeze Protection
High and / or Low Temperature or Freeze protection relays
NOTE:   CUSTOM  MODIFICATIONS  AVAILABLE  FOR  ALL  MODELS
For Heating and Air Conditioning
(with programmable High and Low temp Limits )
Brass thermowell 4 inch
Brass thermowell 2 inch skinny
Brass thermowell 2 inch fat
Thermowell model:  BTW-100-05-075NPT
Brass, Stem = 4" , Bore = 0.2", 3/4 NPT thread
Thermowell model:  BTW-25-05-075NPT
Brass, Stem = 1" , Bore = 0.2", 3/4 NPT thread
Thermowell model:  BTW-25-05-025NPT
Brass, Stem = 1" , Bore = 0.2", 1/4 NPT thread
Solar Heating,  Attic / Roof Ventilation,  Switchgear Humidity prevention
- Hight Temp. Limit
- Low Temp. Limit
- Maximum Differential Preset
- Minimum Differential Preset
- Freeze Protection
- Overheat Protection

- Alarm Buzzers and relays
Programmabble parameters:
House Attic / Roof ventilation
Fan
Inside
Sensor
Outside
Sensor
Switchgear humidity control or ventilation
Inside
Sensor
Outside
Sensor
Heater or Fan
Stainless Steel thermowell 2 inch
Stainless Steel thermowell 4 inch
Thermowell model:
SSTW-114-066-050NPT
Stainless Steel
Stem = 1-5/8"
Bore = 0.26"
1/2 NPT thread
Stainless Steel
Stem = 4-1/2"
Bore = 0.26"
1/2 NPT thread
Thermowell model:
SSTW-41-066-050NPT
Thermowell model:
SSTW-64-066-050NPT
Stainless Steel
Stem = 2-1/2"
Bore = 0.26"
1/2 NPT thread
Thermowell model:
SSTW-114-066-075NPT
Stainless Steel
Stem = 4-1/2"
Bore = 0.26"
3/4 NPT thread
Color line 2
Heat Exchanger
Solar
Collector
Water
Tank
DSD
Controller
Pump
Pump
Drainback
Reservoir
Hot
Water
Out
Cold
Water
In
Glycol
Water
Coax
Cross
Adapter
Optional
Overheat
Valve
Simple split drainback system with external heat exchanger and one standard tank.
Split pressurized system with a storage tank with internal heat exchanger and a service tank with electric booster.
Simple split pressurized system with one tank with internal heat exchanger.
Split pressurized system with external heat exchanger and one tank with electric booster.
Split pressurized system with a storage tank with internal heat exchanger and a service tank with gas booster.
Hot
Water
Out
Hot
Water
Out
Hot
Water
Out
Hot
Water
Out
Cold
Water
In
Cold
Water
In
Cold
Water
In
Cold
Water
In
Compensation
Tank
Compensation
Tank
Compensation
Tank
Compensation
Tank
Solar
Collector
Solar
Collector
Solar
Collector
Solar
Collector
Optional
DSD
Controller
DSD
Controller
DSD
Controller
DSD
Controller
Heat Exchanger
Coax
Cross
Adapter
Water
Tank
Water
Tank
Storage
Tank
Electric Service
Tank
Storage
Tank
Gas Service
Tank
Optional
Overheat
Valve
Water
Water
Water
Glycol
Glycol
Glycol
Glycol
Electric
Booster
Gas
Booster
Optional
Overheat
Valve
Pump
Pump
Pump
Pump
Pump
Electric
Booster
Optional
Overheat
Valve
P/T
Valves
P/T
Valve
P/T
Valve
P/T
Valve
P/T
Valves
P/T
Valve
P/T
Valve
P/T
Valve
P/T
Valve
Solar Panel Temp. Probe
Solar Panel Temp. Probe
Solar Panel Temp. Probe
Solar Panel Temp. Probe
Solar Panel Temp. Probe
Tank
Temp.
Probe
Tank
Temp.
Probe
Tank Temp.
Probe
Tank
Temp.
Probe
Tank
Temp.
Probe
Differential thermostat wiring 1
For 2 AC / DC Motors, Pumps, Fans
or other loads up to 2 x 30 Amp max.
and 1 additional Relay ( up to 10 Amp )
for Overheat or Freeze protection
TEMPERATURE PROBE WIRING EXTENDABLE
UP TO 500 FEET ( 150m ).
CUSTOM TEMPERATURE RANGES PER REQUEST
E-mail:  info@keracontrols.com
E-mail:  info@keracontrols.com
Credit Cards
NOTE:
Our DSD-4 Differential Thermostat model numbers are fully descriptive

You DO NOT HAVE TO know the complete model number to order.

Please call our customer service and we will assign a correct model number for your application.
A short description of your application will be very helpful.



NOTE 1: In the description of differential thermostats the designation "IN" and "OUT" is only symbolic,  and it does not necessarily mean that the "IN"  probe has to be "Inside" and the "OUT" probe " Outside". The sensor probes can be swapped by placing them in opposite locations in order to satisfy the correct control operation. However, remember that the temperature of the probe that is connected to the "IN" terminals wil be indicated on the "IN" section of the display and the probe connected to the "OUT" terminals wil be indicated on the "OUT" section of the display, and the controller operation will behave accordingly. 
NOTE 2: In many cases the DSD-4 thermostats may be ordered with special, customized options that may be more suitable to your application.
DSD4 Differential Thermostat Face
DSD4 Installation in box
THE DSD-4 DIFFERENTIAL THERMOSTAT HAS UP TO 32 USER PROGRAMMABLE MODES OF OPERATION.
FULLY PROGRAMMABLE TEMPERATURE RANGES AND LIMITS.
USER SELECTABLE CELSIUS OR FAHRENHEIT UNITS.
HIGHLY VISIBLE LED DISPLAY FOR TEMPERATURE INDICATIONS, SETTINGS AND RELAYS STATUS.
OPTION FOR MANUAL OVERRIDE OF ON-BOARD RELAYS.
MEMORY OF SETTINGS INDEPENDENT OF THE SUPPLY POWER.
AUTOMATIC RESTART AFTER POWER INTERRUPTION.